Datasheet TB9045FNG-110 (Toshiba) - 2
| Hersteller | Toshiba |
| Beschreibung | DCDC Convertor & Multi Output Regulator |
| Seiten / Seite | 45 / 2 — 2. Block diagram. 0.1µF. 1µF. 47µF. VB3. BSTOFF. VB2. VB1. VDD. DC1SW1. … |
| Dateiformat / Größe | PDF / 767 Kb |
| Dokumentensprache | Englisch |
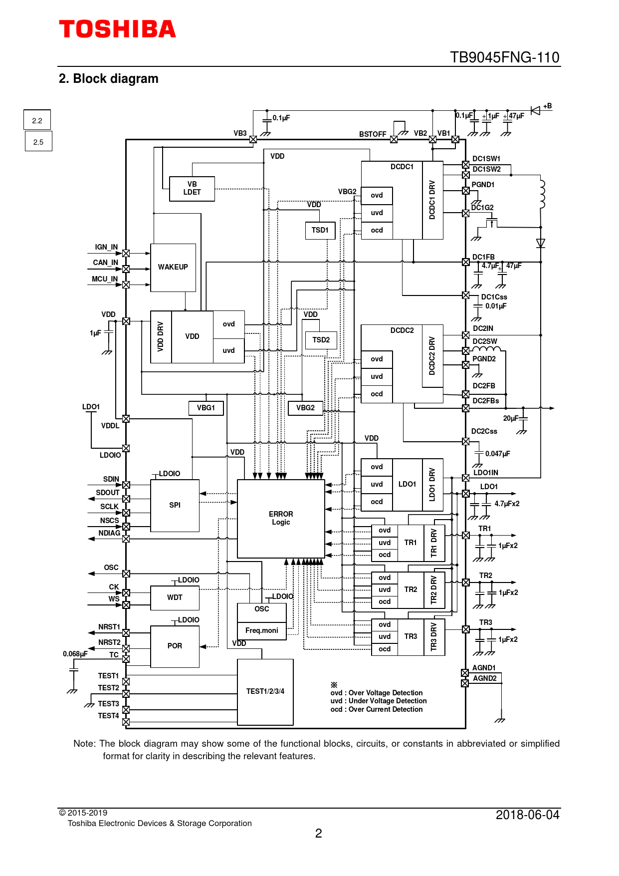
2. Block diagram. 0.1µF. 1µF. 47µF. VB3. BSTOFF. VB2. VB1. VDD. DC1SW1. DCDC1. DC1SW2. PGND1. LDET. VBG2. ovd. DC1G2. uvd. TSD1. ocd. IGN_IN. DC1FB. CAN_IN. WAKEUP

Modelllinie für dieses Datenblatt
Textversion des Dokuments
TB9045FNG-110
2. Block diagram +B
+
0.1µF 0.1µF 1µF
+
47µF
2.2
VB3 BSTOFF VB2 VB1
2.5
VDD DC1SW1 DCDC1 DC1SW2 VB RV PGND1 LDET VBG2 D ovd 1 VDD DC DC1G2 uvd DC TSD1 ocd IGN_IN DC1FB CAN_IN WAKEUP 4.7
+
µF 47µF MCU_IN DC1Css 0.01µF VDD VDD ovd RV DCDC2 DC2IN 1µF D VDD TSD2 DC2SW DD RV V uvd D 2 ovd PGND2 DC DC uvd DC2FB ocd DC2FBs LDO1 VBG1 VBG2 20µF VDDL DC2Css VDD VDD LDOIO 0.047µF ovd LDOIO RV LDO1IN SDIN D uvd LDO1 1 LDO1 O SDOUT LD ocd SPI SCLK 4.7µFx2 ERROR NSCS Logic ovd TR1 NDIAG RV uvd TR1 D 1 1µFx2 ocd TR OSC TR2 LDOIO ovd RV CK uvd TR2 D 2 1µFx2 WDT WS LDOIO ocd TR OSC LDOIO TR3 NRST1 ovd Freq.moni RV uvd TR3 D 1µFx2 NRST2 3 POR VDD ocd TR 0.068µF TC AGND1 TEST1 AGND2
※
TEST2 TEST1/2/3/4 ovd : Over Voltage Detection uvd : Under Voltage Detection TEST3 ocd : Over Current Detection TEST4
Note: The block diagram may show some of the functional blocks, circuits, or constants in abbreviated or simplified format for clarity in describing the relevant features. © 2015-2019 2018-06-04 Toshiba Electronic Devices & Storage Corporation 2