Datasheet LTC4126 (Analog Devices) - 9

HerstellerAnalog Devices
Beschreibung7.5mA Wireless Li-Ion Charger with 1.2V Step-Down DC/DC Converter
Seiten / Seite22 / 9 — BLOCK DIAGRAM. Figure 1. LTC4126 Block Diagram
Dateiformat / GrößePDF / 2.3 Mb
DokumentenspracheEnglisch

BLOCK DIAGRAM. Figure 1. LTC4126 Block Diagram

BLOCK DIAGRAM Figure 1 LTC4126 Block Diagram

Modelllinie für dieses Datenblatt

Textversion des Dokuments

LTC4126
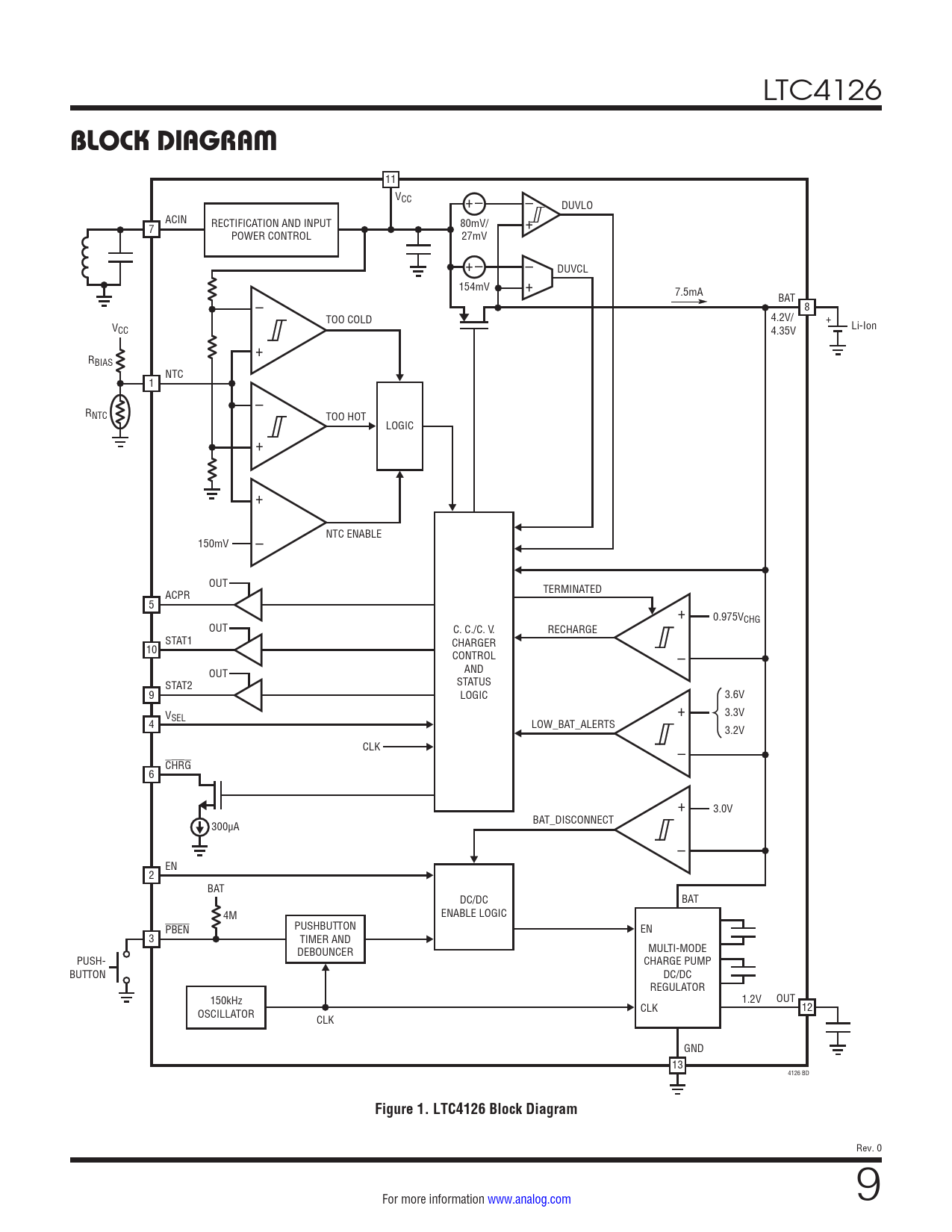
BLOCK DIAGRAM
11 VCC – +– DUVLO ACIN + RECTIFICATION AND INPUT 80mV/ 7 POWER CONTROL 27mV – +– + DUVCL 154mV 7.5mA BAT – 8 TOO COLD 4.2V/ + V Li-Ion CC 4.35V + RBIAS NTC 1 – RNTC TOO HOT LOGIC + + – NTC ENABLE 150mV OUT TERMINATED ACPR 5 + 0.975VCHG OUT C. C./C. V. RECHARGE STAT1 CHARGER 10 – CONTROL AND OUT STATUS STAT2 9 LOGIC 3.6V V + 3.3V SEL 4 LOW_BAT_ALERTS 3.2V CLK – CHRG 6 + 3.0V BAT_DISCONNECT 300µA – EN 2 BAT DC/DC BAT 4M ENABLE LOGIC PBEN PUSHBUTTON EN 3 TIMER AND MULTI-MODE DEBOUNCER PUSH- CHARGE PUMP BUTTON DC/DC REGULATOR 150kHz 1.2V OUT 12 OSCILLATOR CLK CLK GND 13 4126 BD
Figure 1. LTC4126 Block Diagram
Rev. 0 For more information www.analog.com 9 Document Outline Features Applications Typical Application Description Absolute Maximum Ratings Order Information Electrical Characteristics Pin Configuration Typical Performance Characteristics Pin Functions Block Diagram Operation Applications Information Typical Applications Package Description Typical Application Related Parts