Datasheet LTC3774 (Analog Devices) - 9

HerstellerAnalog Devices
BeschreibungDual, Multiphase Current Mode Synchronous Controller for Sub-Milliohm DCR Sensing
Seiten / Seite38 / 9 — FUNCTIONAL BLOCK DIAGRAM
Dateiformat / GrößePDF / 426 Kb
DokumentenspracheEnglisch

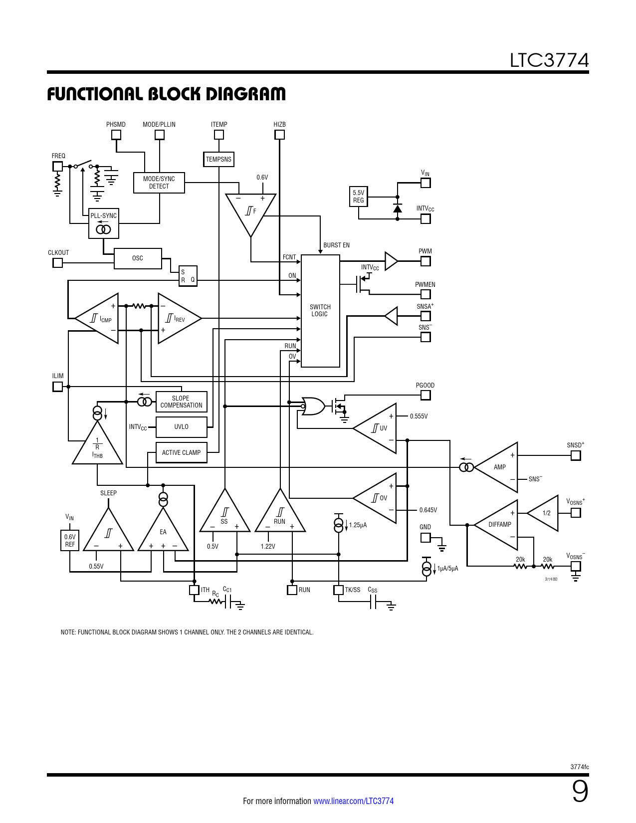
FUNCTIONAL BLOCK DIAGRAM

FUNCTIONAL BLOCK DIAGRAM

Modelllinie für dieses Datenblatt

Textversion des Dokuments

LTC3774
FUNCTIONAL BLOCK DIAGRAM
PHSMD MODE/PLLIN ITEMP HIZB FREQ TEMPSNS VIN MODE/SYNC 0.6V DETECT – + 5.5V REG F INTVCC PLL-SYNC BURST EN CLKOUT PWM OSC FCNT INTV S CC ON R Q PWMEN + – SWITCH SNSA+ LOGIC ICMP IREV – + SNS– RUN OV ILIM PGOOD SLOPE COMPENSATION + 0.555V INTVCC UVLO UV 1 – R SNSD+ ACTIVE CLAMP ITHB + AMP – SNS– + SLEEP OV V + OSNS – 0.645V + V 1/2 IN – SS + – RUN + 1.25µA DIFFAMP GND EA 0.6V – + + + – – REF 0.5V 1.22V V – OSNS 20k 20k 0.55V 1µA/5µA 3774 BD ITH C R C1 RUN TK/SS CSS C NOTE: FUNCTIONAL BLOCK DIAGRAM SHOWS 1 CHANNEL ONLY. THE 2 CHANNELS ARE IDENTICAL. 3774fc For more information www.linear.com/LTC3774 9 Document Outline Features Applications Description Typical Application Absolute Maximum Ratings Pin Configuration Order Information Electrical Characteristics Typical Performance Characteristics Pin Functions Functional Block Diagram Operation Applications Information Typical Applications Package Description Typical Application Related Parts