Datasheet LT1251, LT1256 (Analog Devices) - 9
| Hersteller | Analog Devices |
| Beschreibung | 40MHz Video Fader and DC Gain Controlled Amplifier |
| Seiten / Seite | 24 / 9 — SI PLIFIED SCHE ATIC |
| Dateiformat / Größe | PDF / 396 Kb |
| Dokumentensprache | Englisch |
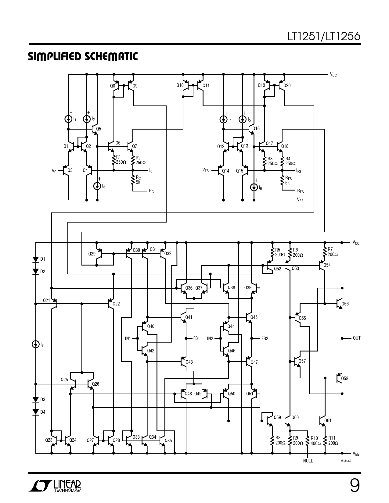
SI PLIFIED SCHE ATIC

Modelllinie für dieses Datenblatt
Textversion des Dokuments
LT1251/LT1256
W W SI PLIFIED SCHE ATIC
VCC Q8 Q9 Q10 Q11 Q19 Q20 + + + + I1 I2 I4 I5 Q5 Q16 Q6 Q17 Q1 Q2 Q7 Q12 Q13 Q18 R1 R2 R3 R4 250Ω 250Ω 250Ω 250Ω V Q3 Q4 I C C VFS Q14 Q15 IFS + RC RFS + 5k 5k I3 I6 RC RFS VEE VCC Q30 Q31 R5 R6 R7 Q29 Q32 200Ω 200Ω 200Ω D1 Q54 Q52 Q53 D2 Q36 Q37 Q38 Q39 Q21 Q22 Q56 Q41 Q45 Q55 Q40 Q44 IN1 FB1 IN2 FB2 OUT I7 Q42 Q46 Q43 Q47 Q57 Q25 Q58 Q26 Q48 Q49 Q50 Q51 D3 D4 Q59 Q60 Q61 Q33 Q34 R8 R9 R10 R11 Q23 Q24 Q27 Q28 Q35 200Ω 200Ω 400Ω 200Ω VEE 1251/56 SS NULL 9