Datasheet ADXRS646 (Analog Devices) - 8

HerstellerAnalog Devices
BeschreibungHigh Stability, Low Noise Vibration Rejecting Yaw Rate Gyroscope
Seiten / Seite9 / 8 — DLA LAND AND MARITIME. COLUMBUS, OHIO. 16236. V62/14618
Dateiformat / GrößePDF / 218 Kb
DokumentenspracheEnglisch

DLA LAND AND MARITIME. COLUMBUS, OHIO. 16236. V62/14618

DLA LAND AND MARITIME COLUMBUS, OHIO 16236 V62/14618

Modelllinie für dieses Datenblatt

Textversion des Dokuments

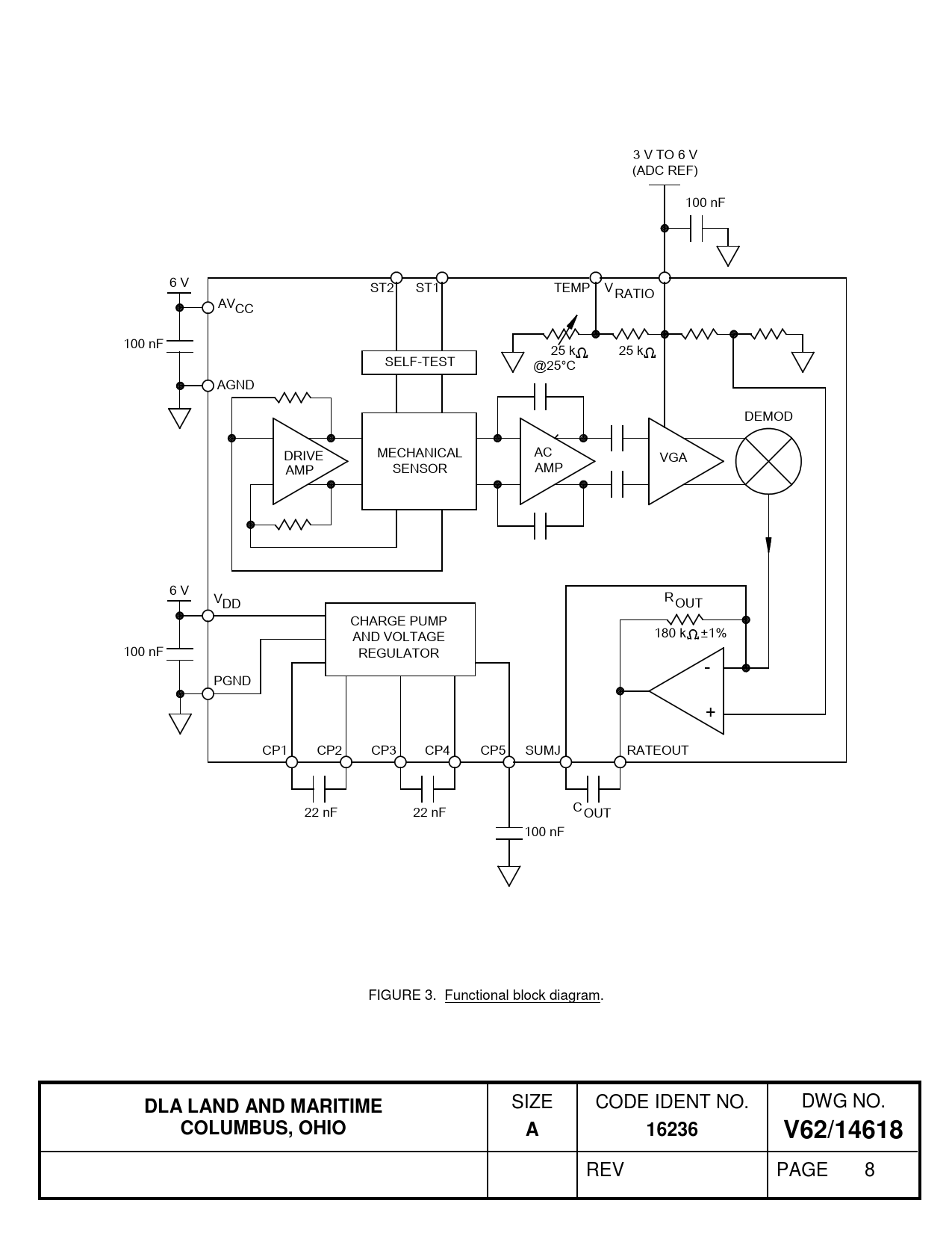
3 V TO 6 V (ADC REF) 100 nF 6 V ST2 ST1 TEMP VRATIO AVCC 100 nF 25 k 25 k SELF-TEST @25°C AGND DEMOD DRIVE MECHANICAL AC VGA AMP SENSOR AMP 6 V V R DD OUT CHARGE PUMP 180 k ±1% AND VOLTAGE 100 nF REGULATOR - PGND + CP1 CP2 CP3 CP4 CP5 SUMJ RATEOUT 22 nF 22 nF COUT 100 nF FIGURE 3. Functional block diagram.
DLA LAND AND MARITIME
SIZE CODE IDENT NO. DWG NO.
COLUMBUS, OHIO A 16236 V62/14618
REV PAGE 8 Document Outline DESCRIPTION REV REV PMIC N/A TITLE SIZE A V62/14618 REV